
深入解析公爵系统:功能、应用与优势一、公爵系统的基本功能公爵系统,顾名思义,是一种集多种功能于一体的智能控制系统。以下是其主要功能解析: 导航功能:公爵系统内置高精度GPS导航,为用户提供实时路况、路线规划等服务。 娱乐功能:支持音乐、视频、游戏等多种娱乐形式,提升...
浏览:226 时间:2024-12-14 点击阅读
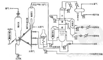
分馏系统油运:高效与安全的原油处理之道在石油化工行业中,分馏系统是原油处理的核心环节,它通过物理方法将原油中的不同组分分离出来,生产出各种石油产品。油运作为分馏系统的重要组成部分,其效率和安全性直接影响到整个炼油过程的稳定性和产品质量。本文将深入探讨分馏系统油运的相关知...
浏览:413 时间:2024-12-14 点击阅读
复杂系统理论与方法:跨学科视角下的研究进展随着科学技术的飞速发展,复杂系统理论逐渐成为一门跨学科的研究领域。本文将从复杂系统理论的基本概念、研究方法以及应用领域等方面进行探讨,以期为读者提供一个全面了解复杂系统理论与方法的视角。一、复杂系统理论的基本概念复杂系统理论主要...
浏览:76 时间:2024-12-14 点击阅读
构建完善的孤残儿童安置系统,助力儿童健康成长随着社会的发展和进步,孤残儿童这一特殊群体越来越受到社会的关注。孤残儿童安置系统作为保障孤残儿童权益、促进其健康成长的重要机制,其构建和完善显得尤为重要。本文将从孤残儿童安置系统的现状、问题及对策等方面进行探讨。一、孤残儿童安...
浏览:62 时间:2024-12-14 点击阅读
福克斯1排2排系统过浓故障解析及解决方法随着汽车技术的不断发展,现代汽车在提供便捷出行的同时,也带来了诸多复杂的故障。福克斯作为一款深受消费者喜爱的车型,在使用过程中可能会遇到1排2排系统过浓的故障。本文将针对这一故障进行详细解析,并提供相应的解决方法。福克斯1排2排系...
浏览:571 时间:2024-12-14 点击阅读
辅助打卡系统:提升效率,优化管理随着信息技术的飞速发展,辅助打卡系统逐渐成为各类企业和组织提升管理效率、优化工作流程的重要工具。本文将详细介绍辅助打卡系统的功能、优势以及在实际应用中的价值。一、辅助打卡系统的定义与功能辅助打卡系统是一种基于信息技术,通过电子设备实现员工...
浏览:792 时间:2024-12-14 点击阅读
古手机系统:穿越时空的科技回响在智能手机如雨后春笋般涌现的今天,我们不禁会想,那些古老的手机系统,它们是如何在科技的长河中留下自己的足迹的呢?本文将带您穿越时空,回顾那些曾经引领潮流的古手机系统。一、初露锋芒:诺基亚的Symbian系统在21世纪初,诺基亚的Symbia...
浏览:855 时间:2024-12-14 点击阅读
光盘电脑重装系统全攻略:步骤详解与注意事项随着电脑使用时间的增长,系统可能会出现各种问题,如运行缓慢、频繁崩溃等。这时,重装系统成为了解决问题的有效方法。对于使用光盘的电脑,以下是详细的步骤和注意事项,帮助您顺利完成系统重装。在开始重装系统之前,以下准备工作是必不可少的...
浏览:760 时间:2024-12-14 点击阅读
负压除臭系统:高效解决异味问题的环保解决方案随着城市化进程的加快,各类工业和生活垃圾的处理问题日益凸显。垃圾处理站、垃圾焚烧厂等场所产生的异味,不仅影响周边居民的生活质量,还对环境造成污染。为了有效解决这一问题,负压除臭系统应运而生,成为了一种高效、环保的解决方案。一、...
浏览:116 时间:2024-12-14 点击阅读
如何关闭老年系统,恢复手机正常使用随着智能手机的普及,老年系统作为一种简化操作界面、方便老年人使用的功能,受到了许多家庭的欢迎。对于一些年轻用户或者不习惯使用老年系统的用户来说,关闭老年系统,恢复手机正常使用界面是必要的。本文将详细介绍如何关闭老年系统,帮助您恢复手机正...
浏览:987 时间:2024-12-14 点击阅读