
时间:2024-12-14 来源:网络 人气:

在石油化工行业中,分馏系统是原油处理的核心环节,它通过物理方法将原油中的不同组分分离出来,生产出各种石油产品。油运作为分馏系统的重要组成部分,其效率和安全性直接影响到整个炼油过程的稳定性和产品质量。本文将深入探讨分馏系统油运的相关知识,以期为读者提供全面了解。

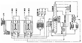
分馏系统主要由分馏塔、加热炉、换热器、冷凝器、汽提塔等设备组成。其工作原理是利用原油中各组分的沸点差异,通过加热、冷却、汽提等过程,将原油分离成不同的产品。分馏系统是炼油厂的核心设备,其运行状况直接关系到炼油厂的生产效率和产品质量。

油运是分馏系统中不可或缺的一环,其主要作用包括:
输送原油:将原油从原料罐输送到分馏塔,为分馏过程提供原料。
循环油输送:将分馏塔底部的循环油输送到加热炉,为加热炉提供燃料。
产品输送:将分馏塔顶部的产品输送到相应的储罐或装置。
热量传递:通过油运系统,实现原油与加热炉、换热器等设备之间的热量传递。

油运系统主要包括以下设备:
输送泵:用于输送原油、循环油和产品。
管道:连接各个设备,形成油运系统。
阀门:控制油运系统的流量和方向。
流量计:监测油运系统的流量。
压力表:监测油运系统的压力。

定期检查设备:对输送泵、管道、阀门等设备进行定期检查,确保其正常运行。
监测流量和压力:通过流量计和压力表,实时监测油运系统的流量和压力,及时发现异常情况。
清洗管道:定期清洗管道,防止油垢、杂质等影响油运系统的正常运行。
加强巡检:加强对油运系统的巡检,及时发现并处理潜在的安全隐患。

防止泄漏:加强设备密封,防止油品泄漏,减少对环境的影响。
防火防爆:在油运系统中设置防火、防爆设施,确保生产安全。
废水处理:对油运系统产生的废水进行处理,达到环保排放标准。
分馏系统油运是原油处理过程中的关键环节,其效率和安全性直接影响到炼油厂的生产效益。通过深入了解油运系统的组成、运行与维护,以及安全与环保措施,有助于提高分馏系统的运行效率,保障炼油厂的生产安全。