
时间:2024-11-12 来源:网络 人气:

- 这是一款ABB生产的静态励磁系统,型号为PPD512 A10-454000,适用于AC 800V的电力系统。
- 系统可能包含整流桥、限制器、可控硅等组件,用于控制电力发电机的励磁,确保电磁场得到适当的励磁,从而稳定输出电压。

- 该系统卡用于控制电力发电机的励磁系统,具有监控功能。
- 216DB61卡通常具有监控和控制功能,确保发电机的电磁场得到适当的励磁。

- 该文档描述了ABB静态励磁UNITROL6800系统的硬件配置。
- 系统可能包含整流桥、限制器、时限、可控硅等组件,用于控制电力发电机的励磁。

- 该说明书详细介绍了ABB UM6800励磁系统的使用和维护。
- 说明书包含系统概览、安全说明、技术数据等内容。

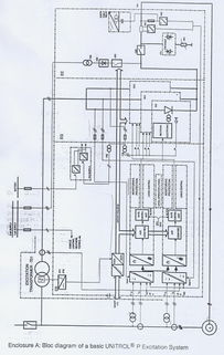
- 该系统是ABB生产的间接励磁系统,型号为UNITROL 1020。
- 系统可能包含DCS/PLC等组件,用于控制电力发电机的励磁。
以上信息涉及ABB公司生产的多种励磁系统,包括静态励磁系统、励磁系统卡、硬件描述和说明书等。这些系统主要用于控制电力发电机的励磁,确保电磁场得到适当的励磁,从而稳定输出电压。这些系统可能包含整流桥、限制器、可控硅等组件,并具有监控和控制功能。