
时间:2025-04-16 来源:网络 人气:
你有没有遇到过这种情况?家里的电灯忽明忽暗,电视画面也跟着跳来跳去,这可真是让人头疼。其实,这背后可能就是发电机励磁系统出了问题。别急,今天我就来给你详细说说这个神秘的发电机励磁系统,以及它那些让人头疼的故障。

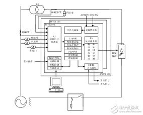
发电机励磁系统,听起来是不是很专业?其实,它就像是电力系统的“心脏”。简单来说,这个系统负责给发电机提供励磁电流,从而产生磁场,让发电机正常工作。没有它,发电厂就像失去了灵魂,电力系统也会陷入瘫痪。

电压不稳定,是发电机励磁系统最常见的故障之一。想象如果你家的电灯忽明忽暗,那得多闹心啊!这种情况,可能是由于励磁系统中的调节器出了问题,导致励磁电流不稳定,进而影响电压。

励磁电流过大或过小,也是常见的故障。如果励磁电流过大,可能会导致发电机过热,甚至烧毁;如果励磁电流过小,发电机就无法正常工作。这种情况,可能是由于励磁系统中的功率单元出了问题,或者调节器设置不当。
有时候,励磁系统可能完全无法启动,这可真是让人头疼。这种情况,可能是由于励磁系统中的某个部件损坏,或者电路连接出现问题。
励磁系统中的保护装置,负责在发生故障时及时切断电路,保护发电机和电力系统。如果保护装置失效,一旦发生故障,后果不堪设想。
那么,遇到这些故障,我们应该怎么办呢?
首先,检查励磁系统中的调节器是否正常工作。如果调节器有问题,就需要进行维修或更换。同时,检查励磁系统中的功率单元是否正常,必要时进行维修或更换。
检查励磁系统中的功率单元是否正常工作。如果功率单元有问题,就需要进行维修或更换。同时,检查调节器设置是否正确,必要时进行调整。
首先,检查励磁系统中的各个部件是否正常,包括功率单元、调节器、电路连接等。如果发现问题,就需要进行维修或更换。
检查励磁系统中的保护装置是否正常工作。如果保护装置失效,就需要进行维修或更换。
发电机励磁系统,是电力系统的“心脏”,它的稳定运行直接关系到电力系统的安全稳定。因此,我们要时刻关注励磁系统的运行状况,及时发现并处理故障,确保电力系统的安全稳定运行。