
时间:2025-04-09 来源:网络 人气:
你知道吗?在我们的生活中,废水固体焚烧系统就像一位默默无闻的环保卫士,它不仅肩负着处理废物的重任,还守护着我们的绿水青山。今天,就让我带你走进这个神秘的世界,一起揭开废水固体焚烧系统的神秘面纱吧!

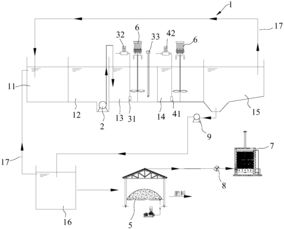
想象一个巨大的钢铁巨人,它身穿防火服,屹立在工厂的角落。这就是废液废水焚烧炉,它的“心脏”是燃烧室,而“大脑”则是控制系统。这个钢铁巨人有着耐高温、抗腐蚀的“钢铁之躯”,使用寿命长达10年以上。
它的工作原理是这样的:首先,废液经过雾化系统变成细雾,然后从喷头喷出,与空气充分接触。在燃烧室内,高温使得水分迅速蒸发,有机物充分热解。这个过程就像一场激烈的“火焰之舞”,将有害物质转化为无害气体。

你以为焚烧炉只是个“大胃王”吗?其实,它对食物的要求可高了呢!这就需要给料系统来帮忙。它就像一位厨师,将废液固体“加工”成适合焚烧炉“食用”的“美食”。
这个给料系统由传输带、梳料滚筒机构等组成。传输带将物料输送到梳料滚筒机构,梳料齿将物料均匀摊铺,确保焚烧炉“吃得饱饱的”。这样一来,焚烧效率大大提高,废物处理更加高效。

面对高浓度废水,我们该如何抉择?蒸发和焚烧,哪个更胜一筹呢?
蒸发是将废水中的溶剂沸腾分离,留下高沸点的无机盐。而焚烧则是将废水中的有机物炭化,转化为无机物。对于高浓度废水,蒸发处理可以分离硫酸钠,降低COD。但焚烧处理成本较低,且有机物浓度越高,焚烧成本越低。
所以,针对不同情况,我们需要根据实际情况选择合适的处理方法。
焚烧后的炉渣,看似无用,实则大有可为。无锡爱姆迪环保科技有限公司的炉渣干化设备,将炉渣中的水分蒸发,降低含水率,便于后续处理。
这种干化技术不仅减少了填埋场的负担,还降低了渗滤液污染。可以说,炉渣干化是将废物转化为宝物的神奇魔法。
固体废物处理,是环保事业的重要组成部分。通过物理、生化、化学等方法,将固体废物减量化、无害化、资源化。
堆肥、粪便厌氧发酵、垃圾焚烧、卫生填埋、危险废物热处理和解毒,这些方法都是固体废物处理的“法宝”。
废水固体焚烧系统这位环保卫士,在处理废物、保护环境方面发挥着重要作用。让我们共同关注环保事业,为地球家园贡献一份力量!