
时间:2025-04-09 来源:网络 人气:
你有没有想过,汽车那轰鸣的引擎是如何从静止到运转的呢?这背后,可有着一套精密的发动机起动系统电路图在默默发力哦!今天,就让我带你一起揭开这神秘的面纱,看看这神奇的电路图是如何让汽车从沉睡中苏醒的。

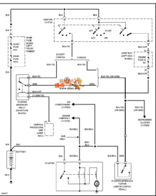
想象当你按下启动按钮的那一刻,电路图上的线条就像被施了魔法一样,开始忙碌起来。这套电路图主要由起动机、起动继电器、起动开关和起动保护装置组成,它们就像一支默契的团队,共同完成发动机的启动任务。

在这支团队中,起动机可是当之无愧的主角。它就像发动机的“心脏”,负责将电能转化为机械能,带动发动机转动。当你按下启动按钮,电流就会通过起动机,使其开始工作。

别看起动机这么强大,它可不能直接从电瓶那里获取能量。这时,起动继电器就扮演了指挥家的角色。它就像一个开关,控制着电流的流向。当点火开关处于启动位置时,起动继电器就会吸合,让电流通过起动机,从而启动发动机。
在发动机起动过程中,安全可是重中之重。这时,起动保护装置就发挥了作用。它能够监测车辆的状态,确保发动机在安全的环境下启动。比如,它会检查启动开关是否关闭、自动变速器的档位是否在P或N位置、发动机是否正在运转,以及防盗系统是否正常工作。
随着科技的发展,现代汽车已经实现了启动系统的电脑控制。电脑会根据车辆的状态,决定是否允许启动。这种智能化的设计,让汽车更加安全、可靠。
以通用君威为例,我们可以看到,其启动控制电路主要由起动机、起动继电器、起动开关和起动保护装置组成。当点火开关处于启动位置时,电脑会监测车辆的状态,确保一切正常后,才会向起动继电器发送信号,使其吸合,从而启动发动机。
在使用汽车的过程中,定期检测启动系统电路图是非常重要的。你可以使用万用表,逐点接地检测法来确认开路位置,顺序断开检测可以确认短路接地位置。此外,还要关注电路各节点的压降,确保各节点连接处的压降不超过0.2V。
通过今天的介绍,相信你已经对发动机起动系统电路图有了更深入的了解。这套电路图就像汽车的“大脑”,指挥着发动机的启动过程。只有了解它的工作原理,才能更好地维护和保养汽车,让汽车陪伴我们更长久。